一、背景:
在造纸行业,能耗占成本比例很大,节能很重要,现有汽水系统存在下列问题:
1.烘缸的换热能力有待提高;
2.汽汽引射器(又称热泵)引射效果差;
3.系统复杂
以上三个问题导致能耗高,系统运行维护费用大。由于第四代引射器(联调型,专利号:ZL 20111013107.5)的出现,使系统的优化降耗具备了条件。
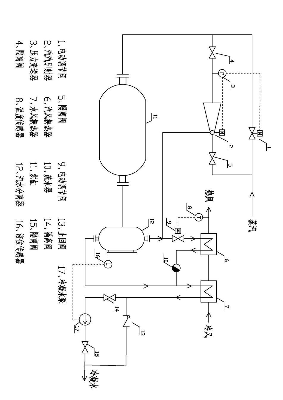
二、工艺流程(见图:纸机汽水系统图):

1.新蒸汽分两路进入烘缸,一路经汽汽引射器(2),另一路经电动调节阀(1),两者均由压力变送器(3)发出的压力信号自动调节出口压力,其中汽汽引射器优先开启,电动调节阀作补充用。
2.在纸机或汽汽引射器需要维修时,隔离阀(4)和(5)关闭,用电动调节阀(1)供汽。
3.蒸汽进入烘缸(11)被冷却后,形成汽水混合物,又进入汽水分离器(12)进行汽水分离。
4.汽水分离后,蒸汽分成两路,一路由汽汽引射器(2)引射回烘缸(11)进行循环加热,另一路经电动调节阀(9)进入汽风换热器(6)加热空气形成热风,热风温度传感器(8)信号用于控制电动调节阀(9)的开度。
5.汽风换热器(6)的疏水经过疏水器(10)与汽水分离器的来水混合进入水风换热器(7)加热空气(冷风)。
6.水风换热器(7)的疏水分两路,对外输送至其它工艺。一路经冷凝水泵(17),其两侧配有隔离阀(14)和(15)供维修隔离之用。水泵根据汽水分离器(16)上面的液位变送器信号进行变频调节,控制水位。另一路是止回阀(13)在水泵故障或不需要水泵时,止回阀打开,自动向外输送冷凝水。
三、系统工艺的技术特征:
1.进入汽水分离器(12)的汽水混合物中蒸汽占大部分比例,改变了传统的闪蒸概念,所以把原来的闪蒸罐换成了汽水分离器,其内部结构原理有所不同(不在本文中详述,本文只介绍系统特征)。这样在设计上加大了蒸汽的再循环量,使烘缸(11)中蒸汽流速增加,改善了换热效果。
2.采用的联调型汽汽引射器(专利号:ZL 20111013107.5)是引射器的第四代最新技术,其优势在于负荷偏离设计值具有良好引射效果,这是国内外其他产品做不到的,现在用的多为不可调型或单调喷嘴型。改用新型引射器后,变工况下引射效果保持良好,加大了循环量,使烘缸内流速大力提升,改善了换热效果,可以在较低压力下正常高效工作。
3.系统整体进行了简化,在保证实现功能的前提下尽可能少用设备,一个汽水分离器,不同于传统的多级闪蒸,至少有两个闪蒸罐,管路系统也大大简化。
4.控制系统更加明晰可靠了,其中汽压,风温,水位皆实现自动控制。
5.控制模式有所改进,优化,冷凝水泵设置在水风换热器出口,很好的解决了汽蚀问题。
四、权力要求:
本实用新型对传统纸机汽水系统进行了改进优化,其特征在于:
1.用汽水分离器取代了传统的闪蒸罐。
2.将系统的多级闪蒸简化为一级汽水分离。
3.采用联调型汽汽引射器,取代了传统的不可调型和单调喷嘴型,实现了变工况下良好的引射效果,加大烘缸的蒸汽流速,改善了换热效果。
4.热风温度的加热蒸汽取自汽水分离器出口乏汽,改变了传统采用新蒸汽的方式,提高了热效率。
5.汽风换热器的疏水经疏水器直接进入水风换热器入口,缩短了管路,简化了系统。
6.汽水分离器水汽控制由出口端冷凝水泵变频控制,避免了水泵汽蚀问题。
7.冷凝水泵旁路止回阀,实现了不必要时无动力排水。